Описание и характеристики
Преобразователь частоты Control-A310 IEK (18 - 22 кВт, 3 фазы, 37 - 45 А, 380 В)
Преобразователи частоты Control A310 предназначены для управления асинхронными электродвигателями в широком диапазоне различных применений.
Control A310 сконструированы с учетом строгих современных требований к надежности и безопасности.
Обеспечивают потребителя всем необходимым функционалом для построения систем частотно-управляемого электропривода.
Компактные размеры и съемная панель управления позволяют использовать Control A310 при конструировании компактных установок.
Преимущества
![]() |
Выдерживают перегрузки до 180 %. | ![]() |
Встроенный PID-регулятор. |
![]() |
Съемная русифицированная панель управления. | ![]() |
Modbus RTU (RS-485) в базовой комплектации. |
![]() |
Специальный "насосный" режим работы. | ![]() |
Встроенный mini-PLC. |
Размеры

| Размеры, мм | ||||||
|---|---|---|---|---|---|---|
| W | W1 | H | H1 | D | D1 | Od |
| 260 | 245 | 340 | 325 | 223 | 210,5 | 5,5 |
Функциональные возможности
- Функция упрощенного PLC.
- Ступенчатая скорость.
- Управление толчковым режимом.
- Поиск скорости.
- Контроль длины и расстояния.
- Счетчики.
- Управление частотой колебаний.
- Встроенный PID-регулятор.
- Функция AVR.
- Торможение постоянным током.
- Перескок частот.
- Внутреннее реле с виртуальной задержкой.
- Встроенный таймер и др.
- Функции защиты:
от повышенных токов, перенапряжения,
неисправностей модуля IGBT,
пониженного напряжения, перегрева, перегрузки, от внешних сбоев, неполадок EEPROM,
защита заземления, защита от обрывов связи и др.
Технические характеристики
| Артикул | CNT-A310D33V18-22TE |
| Тип изделия | преобразователь частоты |
| Сетевое напряжение, В | 400 |
| Частота сети | 50 / 60 |
| Количество входных фаз | 3 |
| Количество выходных фаз | 3 |
| Максимальная частота на выходе, Гц | 3200 |
| Выходная мощность при номинальном выходном напряжении, кВт | 18 / 22 |
| Диапазон рабочего входного напряжения, В | 380 - 420 |
| Несущая частота, кГц | 0,5... 16 |
| Выходное напряжение, В | 0... 400 |
| Входной ток в режиме HD* постоянной нагрузки, А | 38,5 |
| Выходной ток в режиме HD постоянной нагрузки, А | 37 |
| Входной ток в режиме ND** переменной нагрузки, А | 46,5 |
| Выходной ток в режиме ND переменной нагрузки, А | 45 |
| Тип управления | векторное управление в разомкнутом контуре |
| Номинальное импульсное выдерживаемое напряжение, кВ | 4 |
| Тип охлаждения | вентилятор (встроенный) |
| Максимальная мощность двигателя в режиме HD постоянной нагрузки, кВт / лс | 18,5 / 25 |
| Максимальная мощность двигателя в режиме ND переменной нагрузки, кВт / лс | 22 / 30 |
| Максимальное сечение входящего кабеля, кв.мм | 6 |
| Температура эксплуатации, °С | -10... +40 |
| Климатическое исполнение и категория размещения | УХЛ3.1 |
| Вес изделия, кг | 11,9 |
| Срок службы, не менее, лет | 7 |
* HD (Heavy Duty) - режим постоянной нагрузки (с постоянным моментом).
** ND (Normal Duty) - режим переменной нагрузки (с переменным моментом).
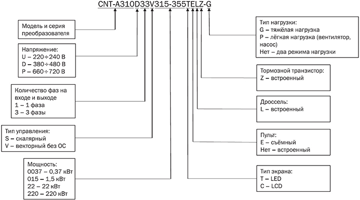
Расшифровка условных обозначений






